
應用描述
隨著經濟發展,人們對居住和工作環境要求的提高,園林工具的需求愈加旺盛。園林工具產品已經屬于歐美等發達國家家庭中必不可少的生活用品。
引擎園林工具使用方便、動力強,但缺點也明顯,有噪音污染和排放污染兩大不環保因素,使用中也不清潔,存放燃油不安全,考慮到全球性燃油資源日益緊張,以及歐美對環保要求越來越嚴苛,長遠看,引擎園林工具在家用領域將越來越受限。鋰電池園林工具優點是,戶外使用便捷,清潔環保,觸電風險低。而價格動力電池安全等問題也隨著電池科技的發展而正在被逐步解決。隨著電池價格的進一步走低永磁無刷位置傳感器電機的普及發展,鋰電池園林工具必將在家用領域逐步替代市電和引擎園林工具。
CRMICRO 提供適合于園林工具應用的低內阻,TO-220/TO-263等多種封裝產品,具有較低的 FOM [QG *RDS(on)] 實現了非常低的導通和開關損耗。此外,極低的寄生參數能實現更高的頻率和非常高功率密度的設計。幫助制造商為園林工具設計實現優化、高效的解決方案。
產品特色
![]() |
基于SKY MOS技術設計, RDS(on)小、耐沖擊能力強 | ![]() |
產品穩定,性能可靠,滿足惡劣環境工況下使用 | |
![]() |
TO-220、TO-263等多種封裝可以選擇 | ![]() |
產品參數系列齊全,適合不同功率段園林工具的MOS需求 |
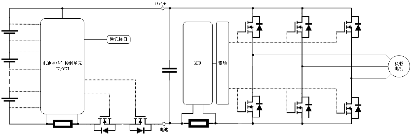
應用原理圖

典型應用拓撲圖
應用選型推薦